一、工业污水处理工艺流程及说明
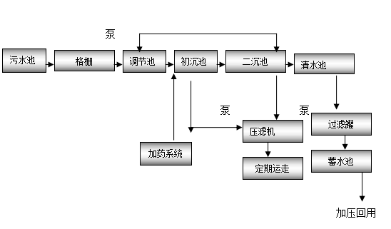
工业污水含污染物特别严重,适于生物处理。目前采用的处理工艺主要有:接触氧化法、浮动生物床法、传统活性污泥法。本设计推荐采用药物处理法工艺,即污水处理采用格栅®调节池®初沉池®加药®二沉池®清水消毒池®出水,处理后水质经过过滤、消毒深度处理后可达到中水回用标准。
二、工艺流程简图如下:

三、工艺流程简述如下:
来自污水池的污水通过排水收集管网输送至污水处理站,首先经细格栅去除污水中较大的漂浮物和悬浮物,出水自然流入调节池,经泵提升至初沉池,加药处理后,然后至二沉池,上清液出水进入清水池。经砂滤、处理后回用。污泥用泵提升至污泥池。出水可以满足污水排放标准。
四、关键选型及说明
为了减轻生化系统负担,提高污水的可生化性,降低后道处理工艺成本;同时也为减少产泥量而将工艺设计成前置反硝化法。
本工艺运行方式有手动和自动相结合。根据水量大小而准确启动风机和水泵,做到有水正常运行,多水双机运行,无水间歇运行。保证出水达到和优于排放标准。
设施为全封闭结构,无噪声无异味,对周围环境无影响。